手 機:19924390438
郵 箱:market@gdhuanmei.com
電 話:020-85681020(華南)
網 址:www.zztyhg.com
地 址:廣州市番禺區番禺大道北555號天安科技園

項目簡介

項目名稱:寧夏平羅廢水資源化項目
設備名稱:環美MVR、雙效蒸發系統
設計能力:10000t/d的工業廢水零排放項目(三套廣東環美蒸發系統)
客戶單位:德泓紅崖子園污水處理有限公司
設計單位:廣東環美環保產業發展有限公司
01
水質情況

基礎數據分析
1、硫酸鈉蒸發系統中水溶液主要含鹽約172.7g/L,要求冷凍結晶提純硫酸鈉,芒硝蒸發濃縮結晶,分離硫酸鈉。設計每小時處理4m3/h(密度1.15g/ml,4.6t/h),進水含鹽量16%,其中硫酸鈉10.6%,氯化鈉4%,冷凍芒硝結晶量為:760kg/h,冷凍母液量為3.64t/h;芒硝熱融解,蒸發量425kg/h,硫酸鈉產品為335kg/h;冷凍母液返回前端鈉濾膜進行處理。
2、氯化鈉蒸發系統中水溶液主要含鹽約119.8g/L,要求蒸發結晶得到氯化鈉產品。設計每小時處理4m3/h(密度1.1g/ml,4.4t/h),進水含鹽量11%,其中氯化鈉9.8%,硫酸鈉0.42%,MVR蒸發量3640kg/h,氯化鈉產品為321kg/h;外排到雜鹽蒸發的母液量為440kg/h,蒸發水量為370kg/h,雜鹽量為163kg/h。
進水技術要求

02
系統工藝流程及材質選擇
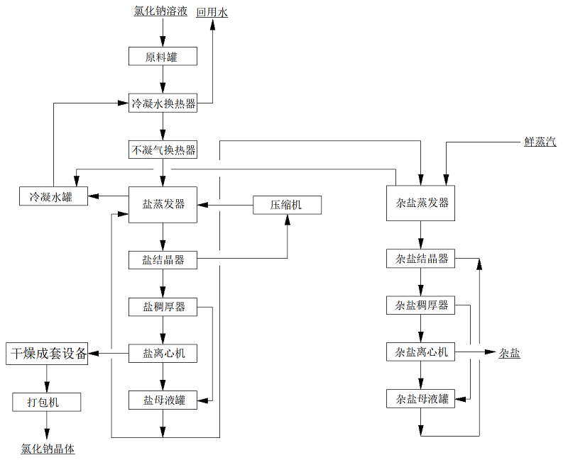
本項目中硫酸鈉溶液采用強制循環冷凍結晶+MVR強制循環蒸發+熱結晶的工藝;
本項目中氯化鈉采用MVR強制循環蒸發+熱結晶+母液蒸發結晶的工藝;
其中,氯化鈉的母液蒸發裝置兼容硫酸鈉系統的母液處理,同時,兼容硫酸鈉系統中溶液濃度不足或比例不平衡時,無法使用冷凍系統產出產品鹽時的全溶液蒸發處理,以雜鹽的方式產出。
由于兩種廢水中含有較高的氯離子,有腐蝕性,對一般材料腐蝕嚴重,故本方案中硫酸鈉冷凍結晶與物料接觸部分采用316L材質,蒸發結晶系統采用,氯化鈉與物料接觸部分的材質均選用TA2,二次蒸汽管道,不凝汽管道選用316L,冷凝水管道材質選擇316L,生蒸汽管道采用Q235B,以滿足工藝需求且達到蕞大性價比。
硫酸鈉系統

氯化鈉系統

03
項目設計圖



MVR蒸發器介紹

MVR蒸發技術應用范圍包括蒸發濃縮;蒸發結晶;低溫蒸發。MVR蒸發系統100%循環利用二次蒸汽的潛熱,大大減少能源消耗。取消了循環冷卻水系統供應系統,結構緊湊,占地面積小,特別適合于小空間建設。與傳統蒸發器性能比較,具有待處理物料的適應范圍廣,可以連續和間歇出料;體積小移動性強;熱效率高,功耗低,無污染;一體多效,節省制造成本;自動化程度高、運行成本低等特點。




服務熱線
020-85681020(華南)
郵箱:market@gdhuanmei.com
聯系人:周經理19924390438
研發中心:廣州市番禺區番禺大道北555號天安總部中心1號樓9層
生產基地:廣東省韶關市湞江區獅塘路39號

掃一掃,關注環美